CARRIER
  DAIKIN
  MITSUBISHI
  PANASONIC
  TRANE
  YORK
 
   
 
   
 
TRANE
   
 
Minisplit Products | Commercial | Applied Products
 
    Applied Products
       
 
  "Energy Saving Hot Water from Refrigeration Cycle"
 
 
Heat Pump Colmac1205
FEATURE AND BENEFITS
  • Instantaneous hot water system
  • 2nd Generation Heat pump
  • Save up to 75% of the energy used to make hot water
  • Free air cooling
  • Ease of service by full pane access
  • Fully packaged unit, Factory charged & tested
  • Environmentally friendly R-134a
  • Fully automatic control package
  • Produces up to 15,000 litre per day
  • Advanced scroll compressor for high capacity & economy operation
       
    MAJOR
  • Hotels, Motels & Hostels
  • Villas, Resorts
  • Condominiums, Apartments
  • Health Club, Spa , Jacuzzis
  • Laundries and Restaurants
  • Hospitals
  • School
       
     
       
     
       
     
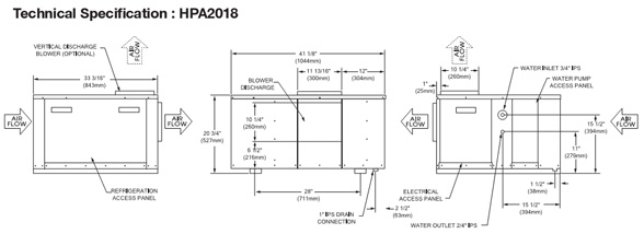
      DIMENSIINS (ขนาด)
      W x L x H (mm)
    1024 x 845 x 527
      WEIGHT
    (ระบบไฟฟ้า)(@ 5Hz)
      164 kg
      AIRFLOW (อัตราการจ่ายลมเย็น)
      415V/50Hz/3Ph Full Load = 8.6 A (LRA = 69.5A)
    380V/50Hz/3Ph Full Load = 7.9 A (LRA = 63.7A)
      ELECTRICAL INPUT
      1,200 CFM
      HEATING CAPACITY (อัตราการให้ความร้อน)
      5.1 kW (Maximum); Included all electrical parts,
    i.e., pump, fan and motor compressor.
      COOLING CAPACITY (อัตราการให้ความเย็น)
      25 kW
      HOT WATER GENERATION CAPACITY
    (อัตราการผลิตความร้อน)
      20 kW
      INSTANTENEOUS WATER HEATING
    (ระยะเวลาในการทำน้ำร้อน)
      15,000 litre/day
      REFIGERANT CHARGE (ปริมาณน้ำยา)
      Outlet temp. is immediate at setpoint temp. สามารถทำน้ำร้อนได้ทันทีตามอุณหภูมิที่กำหนด (ไม่เกิน 2 sec)
      REFRIGERANT CHARGE (ปริมาณน้ำยา)
      4 lbs
      MAXIMUM PRESSURE (ความดันน้ำยาสูงสุด)
      400 psig
      MAXIMUM TEMPERATURE (อุณหภูมิน้ำสูงสุด)
      70 °C
      MAXIMUM WORKING AMBIENT AIR TEMP
    (อุณหภูมิต่ำสุดของอากาศที่สามารถทำงานได้)
      10 °C
     
     
       
     
      หน้าหลัก สินค้าของเรา บริการของเรา วิธีเลือกซื้อเครื่องปรับอากาศ ติดต่อสอบถาม